-
Israeli rescuers search for missing in building strike, two dead
-
Defiant Iran ramps up attacks after Trump warning
-
Saudi oasis town adjusts to life in the firing line
-
Pogacar stays humble with Monument history beckoning
-
Real Madrid hoping Champions League magic halts Bayern juggernaut
-
Sputtering Arsenal face test of character in Sporting clash
-
'Not the Cairo we know': Energy shock from Iran war dims Egypt nights
-
Tokyo, Seoul shares gain, war sends oil higher
-
Artemis mission headed for first lunar flyby since 1972
-
South Korea president says regrets 'reckless' drones sent to North
-
Coughlin captures third LPGA title at Aramco Championship
-
What to know about the Artemis 2 mission's Moon flyby
-
Mystique of the green jacket endures as Masters looms
-
In El Salvador's mass trials, 'the innocent pay for the guilty'
-
Trump makes stark threat to Iran after US airman rescued
-
Artemis astronauts ready for Moon flyby on fifth day of historic mission
-
Israel renews Lebanon strikes, forces Syria border crossing closed
-
Eagle-eyed Spaun snatches Texas Open victory
-
Brown, Tatum propel Celtics in win over Raptors
-
Paul battles past Burruchaga to win ATP Houston title
-
Major sponsors drop Kanye West London gigs as PM voices concern
-
Inter close in on Serie A title by thumping Roma
-
Trump makes foul-mouthed threat to Iran after US airman rescued
-
Monaco sink Marseille for seventh Ligue 1 win in a row
-
Inter thump Roma to extend Serie A lead to nine points
-
Lebanon's Christians mark Easter in solidarity with war-hit south
-
Leeds beat West Ham in shoot-out to reach FA Cup semis for first time in 39 years
-
Pegula romps to WTA Charleston Open victory
-
David six-hitting spree powers Bengaluru to IPL win
-
Union draw leaves St Pauli stranded in Bundesliga drop zone
-
UK police arrest protesters near base used by US
-
Trump issues foul-mouthed threat to Iran after US airman rescued
-
Alcaraz plans to play full clay-court season, get 'socks dirty'
-
'Super Mario Galaxy' blasts off in N. America box office debut
-
Artemis astronauts begin fifth day on historic Moon mission
-
Bielle-Biarrey sparkles as Bordeaux-Begles cruise in Champions Cup
-
Trump draws criticism with fiery Easter message on Iran
-
OPEC+ hikes oil production quotas, issues warning
-
British PM slams London event for booking Kanye West, sponsor quits
-
Pogacar wins joint-record third Tour of Flanders
-
Trump threatens 'hell' for Iran over Strait of Hormuz
-
Shami, Pant help Lucknow beat Hyderabad in nervy IPL clash
-
What we know about the race to rescue downed US airman in Iran
-
US commandos went deep into Iran to rescue downed airman: media
-
Liberated McIlroy eyes more Masters magic after career Slam
-
Van Dijk apologises for Liverpool thumping by Man City
-
British PM slams London festival for booking Kanye West
-
'Choose peace': Pope marks first Easter under cloud of Mideast war
-
British royals attend Easter service without Andrew
-
US media says commandos probed deep into Iran to rescue downed airman
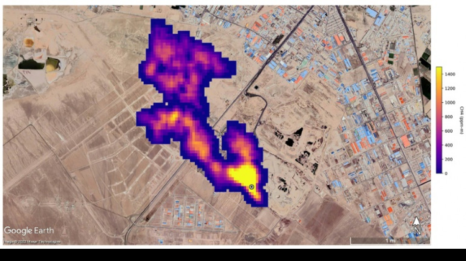
UN unveils satellite-based system to spot methane
The UN unveiled on Friday a satellite-based system to detect methane emissions as part of efforts to cut down on the major contributor to global warming.
The Methane Alert and Response System (MARS) was announced by the UN Environment Programme during the COP27 climate summit in the Egyptian seaside resort of Sharm el-Sheikh.
Methane, emitted by leaks in fossil fuel installations as well as from other human caused sources like livestock farming and landfills, is responsible for roughly 30 percent of the global rise in temperatures to date.
Dozens of countries last year pledged to act to cut pollution from the potent greenhouse gas.
MARS will use data from global mapping satellites to detect methane "hot spots" and large plumes of the gas, and identify its source, the UN Environment Programme said in a statement.
UNEP would then notify governments and companies about the emissions "so that the responsible entity can take appropriate action."
"Reducing methane emissions can make a big and rapid difference, as this gas leaves the atmosphere far quicker than carbon dioxide," said UNEP Executive Director Inger Andersen.
US climate envoy John Kerry said cutting methane was the "fastest opportunity" to help the world reach the goal of limiting warming to 1.5 degrees Celsius.
A.O.Scott--AT